Vectron晶振集團既是產品制造商,也是解決方案提供商,以其獨特的技術成為先鋒者,但始終準備在需要時設計和設計定制解決方案.Vectron的核心競爭力將經典晶振和SAW技術與精密集成電路和封裝相結合.除了這些偉大的創新能力之外,Vectron還努力做到極其靈活.
頻率源的溫度和時間穩定特性是無線基站,精密測試和測量設備,網絡定時源和軍事通信設備設計的關鍵組成部分.石英晶體振蕩器穩定性構成了頻率或時序參考設計的基礎,并且根據系統的不同,振蕩器的性能將在整體性能中得到體現.做出正確的選擇以確保最低的老化,最佳的溫度穩定性或最高的短期穩定性可能具有挑戰性,但Vectron與客戶合作已有50多年,以確保其設計的成功.
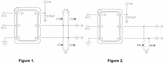
一種非常常見的LVPECL輸出晶振端接方法是如圖1所示的上拉/下拉方法(顯示了可選的交流電容).如果可以使用從發射極到地的單個電阻,如圖2所示,那么電流將會減少.VCC6具有156.250Hz輸出,系列的典型結果顯示在表1中,并強調了相當大的功率節省.
應該注意的是,大于240歐姆的值會導致p/p輸出降低.例如,一個470歐姆的電阻導致一個420mv的p/p輸出,具有一些振鈴/過沖,需要在系統中進行評估以驗證應用.240歐姆終端方案通常在Vetron使用,對于短距離應用應該是可以接受的,23英寸的FR4軌跡甚至更長也是可能的,但是還沒有被評估過.
差分晶振相較于普通晶振而言,低電流電壓可達到低值1V,工作電壓在2.5V-3.3V,是普通貼片晶振所不能夠達到的,差分晶振具有低電平,低抖動,低功耗等特性.差分晶振作為目前行業中要求高,技術高的石英晶體振蕩器,具有相位低,損耗低的特點.差分貼片晶體振蕩器使用于產品中能夠很容易地識別小信號,能夠從容精確地處理'雙極'信號,對外部電磁干擾(EMI)是高度免疫的.



TXC晶振,貼片晶振,7M晶振
TXC晶振,貼片晶振,7S晶振
TXC晶振,貼片晶振,7A晶振
微晶晶振,32.768K晶振,CM9V-T1A壓電石英晶體


